Недавний патент Honda намекает на возрождение мотоциклов с колясками - «Технологии»
Недавно полученный компанией Honda патент может вернуть массовое использование боковых колясок к мотоциклам, от которых отказались практически все производители мототехники. В патенте изложены инновационные подходы, способные сделать движение мотоцикла с боковым прицепом безопаснее, а управление комфортнее.
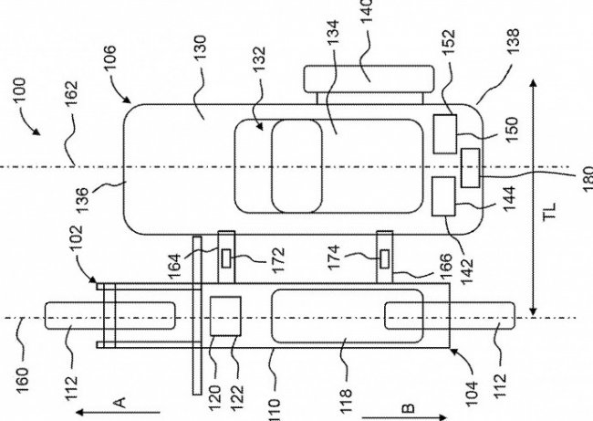
В старых версиях мотоциклов с колясками использовалась ассиметричная компоновка и неравномерное распределение веса, что было причиной рыскания и возможности опрокидывания во время поворотов. Идея инженеров Honda заключается в применении специальных кронштейнов, связывающих мотоцикл и коляску. Они будут оснащаться датчиками нагрузки, а информация от них будет передаваться на блок управления в коляске.
Этот узел займется управлением независимым электродвигателем, который станет автоматически ускорять или тормозить вращение колеса коляски в зависимости от возникающих на рычагах кронштейна усилий. Отмечается, что коляска получится максимально универсальной и подойдет для использования в паре как с электрической мототехникой, так и с бензиновой.
Патент в теории очень хорош и перспективен, но на практике еще не был опробован. Возможно, Honda однажды все-таки реализует его — но тут встает вопрос о том, насколько велик будет спрос на мотоциклы с боковым прицепом.
И будьте в курсе первыми!
